Salah satu peringkat pengubahsuaian yang paling sukar adalah pengubahsuaian bilik mandi. Pada pandangan pertama, memasang atau mengganti paip mungkin kelihatan seperti tugas yang mustahil. Namun, setelah mempelajari secara terperinci teknologi pemasangan peranti paip, anda boleh menjalankan pemasangannya secara bebas. Tandas: cara memasang peranti, bergantung pada jenis pembinaan, diperincikan dalam artikel ini.

Untuk memilih semua komponen dengan betul dan mengetahui cara memasang tandas dengan tangan anda sendiri, anda perlu terlebih dahulu mengkaji bahan teori dengan teliti
Kandungan
Tandas yang pelbagai
Sebelum anda memasang tandas, harganya bergantung pada jenis produk, anda harus mengetahui mengenai jenis peranti paip dan ciri reka bentuknya, yang mempengaruhi pilihan pemasangan peranti. Berdasarkan skema mangkuk tandas reka bentuk peranti merangkumi mangkuk kebersihan dan tadahan... Mangkuk boleh berbentuk poppet, visor atau corong.

Pada masa ini, jenis mangkuk tandas dibezakan dengan bentuk mangkuk, kaedah pemasangan, jenis struktur saliran dan antara muka dengan saluran pembuangan.
Dengan janji temu, terdapat tandas dan alat khas kanak-kanak untuk orang kurang upaya. Pilihan pertama diwakili oleh produk bersaiz kecil, dicat dengan warna yang berbeza. Mereka dipasang di institusi prasekolah. Tandas universal boleh digunakan oleh orang tanpa mengira usia dan jantina. Reka bentuk versi terakhir dilengkapi dengan pegangan tangan, sandaran tangan dan mangkuk lebar, yang boleh disesuaikan ketinggiannya.
Mangkuk tandas boleh mempunyai bentuk pelepasan mendatar, menegak dan serong. Pilihan pertama melibatkan penyambungan peranti ke saluran pembuangan yang terletak di dinding bilik. Tandas dengan soket menegak disambungkan ke longkang yang terletak di lantai. Peranti condong dianggap universal. Terima kasih kepada kelengkapan tertentu, mangkuk tandas boleh disambungkan ke pembetung melalui dinding dan lantai.
Bahan pembuatan
Bergantung pada bahan badan, peranti dihasilkan dari faience, porselin, logam dan batu semula jadi. Produk porselin dicirikan oleh kekuatan tinggi, ketahanan dan kemudahan penyelenggaraan. Bahan tahan terhadap penyerapan bau yang tidak menyenangkan. Walau bagaimanapun, tandas porselin mahal.Produk tembikar juga dicirikan oleh kualiti kerja yang tinggi, tetapi mempunyai kos yang lebih dapat diterima. Kekurangan termasuk kecenderungan untuk menyerap bau dan rasa takut terhadap bahan kimia.
Tandas boleh dibuat dari marmar, granit, travertine atau onyx. Produk sedemikian tergolong dalam peralatan paip elit. Mereka dicirikan oleh kualiti tinggi, jangka hayat yang panjang dan reka bentuk yang unik. Walau bagaimanapun, tandas batu semula jadi mahal dan berat, yang membataskan pilihan untuk memasang peranti.
Tandas logam diperbuat daripada keluli yang diperkuat dengan penyaduran nikel atau krom. Mereka dibezakan dengan kekuatan tinggi dan harga yang berpatutan. Walau bagaimanapun, kerana penampilan tertentu, peranti ini sesuai dengan reka bentuk tertentu.
Pengelasan tandas mengikut jenis pemasangan
Bergantung pada pilihan pemasangan, mangkuk boleh dipasang di dinding, berdiri di lantai, dipasang di sisi atau tanpa parit. Tandas berengsel atau yang dipasang di dinding tidak bersentuhan dengan lantai, tetapi dipasang pada pemasangan yang kukuh, dibina di dinding, di mana tangki sampah juga berada. Dalam kes ini, semua komunikasi tersembunyi, yang membolehkan anda menambah ruang bilik dan mendapatkan penampilan bilik yang estetik. Walau bagaimanapun, pilihan ini memerlukan kos kewangan yang besar. Apa yang berkaitan dengan pemasangan pemasangan bingkai. Kerahsiaan sedemikian menyukarkan proses penyelenggaraan dan pembaikan lebih lanjut.
Lekapan dipasang di lantai, dan semua paip, injap tutup dan tangki air bersembunyi di dinding. Secara visual hanya butang longkang yang dapat dilihat. Walaupun sebahagian strukturnya tersembunyi, yang menjadikan penampilan bilik mandi yang menarik, dari sudut praktikal, ini bukan penyelesaian terbaik. Penyelenggaraan dan pembaikan dalam kes ini adalah proses yang sangat sukar dan memakan masa.
Kelengkapan lantai dipasang di ceruk lantai. Pilihan ini sering digunakan untuk melengkapkan tandas awam. Penyelesaian yang paling popular dan mudah adalah pemasangan tandas lantai. Reka bentuknya terkenal kerana kosnya rendah, pemasangan peranti cepat dan mudah, dan tidak memerlukan kemahiran khas. Lokasi struktur dan komunikasi yang selesa memudahkan penyelenggaraan dan pembaikan yang mudah.
Pilihan reka bentuk tangki
Mangkuk tandas boleh dilengkapi dengan jenis tangki yang berbeza, yang boleh diletakkan di atas mangkuk atau dipasang secara berasingan. Model padat, di mana tangki duduk di atas mangkuk atau rak khas, sangat sesuai untuk bilik mandi kecil. Dalam kes ini, tangki dipasang ke tandas sebelum pemasangan peranti.

Sistem tandas tangki tersembunyi memberikan peluang yang baik untuk memasang tandas di tempat yang berbeza di dalam bilik
Monoblock adalah produk satu bahagian yang terdiri daripada mangkuk dan tangki. Reka bentuk ini mempunyai penampilan yang menarik dan kos yang berpatutan.
Tandas sudut adalah sejenis model ringkas. Reka bentuknya mempunyai bentuk segitiga, yang memungkinkan peranti dipasang di sudut dan menjimatkan ruang kosong tambahan. Saiz mangkuk tandas dengan tangki hanya 34x72x37 cm. Model sedemikian akan menjadikan bilik menarik dan unik.
Pada model yang berasingan, tangki boleh dipasang di dinding atau dipasang di siling. Ia menyambung ke mangkuk dengan paip pembuangan. Ini adalah model yang agak besar yang hanya sesuai untuk bilik besar. Dalam kes ini, tangki dipasang setelah memasang tandas. Walau bagaimanapun, model seperti ini jarang dipasang pada masa kini.
Pemasangan tangki tandas bergantung pada reka bentuknya. Ia boleh diletakkan di atas mangkuk tandas atau dipasang di dinding di atas unit. Tutorial video "Cara memasang mangkuk tandas dan memperbaiki tangki air" akan membantu anda mempelajari ciri-ciri setiap pilihan.

Reka bentuk mangkuk tandas monoblock cukup sederhana dan laconic, kerana ini sesuai dengan bahagian dalam bilik mandi mana pun
Tahap persediaan untuk memasang tandas
Anda boleh memasang peranti itu sendiri, atau menggunakan perkhidmatan pakar. Berapa kos memasang tandas di apartmen bergantung pada jenis produk dan pilihan pemasangan. Rata-rata, kos perkhidmatan adalah 2,000 rubel.
Sekiranya masalah diselesaikan untuk mula mengganti tandas dengan tangan anda sendiri, anda harus menyediakan set alat dan bahan yang diperlukan:
- gerudi tukul atau gerudi dengan bit gerudi untuk jubin konkrit dan seramik;
- sepana boleh laras;
- tukul atau pahat;
- spatula getah;
- hos fleksibel untuk menyambungkan bekalan air sejuk;
- pita wasap;
- injap bola;
- meterai;
- paip beralun atau kipas;
- pemasangan tandas;
- lesung pasir simen.

Adalah mustahil untuk memasang tandas secara kualitatif dengan tangan anda sendiri dengan set minimum alat yang diperlukan yang dimiliki oleh mana-mana pemilik
Penting! Sekiranya tandas dipasang di pemasangan, senarai di atas dilengkapi dengan kit yang sesuai, yang dibeli di kedai paip.
Sebelum memasang tandas dengan tangan anda sendiri, anda harus melepaskan peranti lama. Bekalan air sejuk ke tangki dimatikan, dan semua cecair disalirkan dari dalamnya. Dengan menggunakan sepana, selang dibuka dan dilepaskan, yang menghubungkan tangki ke bekalan air. Seterusnya, anda harus membongkar tangki itu sendiri, yang dipasang ke mangkuk tandas dengan bolt.
Sekarang anda perlu membongkar tandas itu sendiri. Urutan tindakan akan bergantung pada pilihan pemasangan peranti. Sekiranya tandas dilekatkan ke lantai, sudah cukup untuk membuka penutup pengikat dan melepaskan lekapan paip. Sekiranya mangkuk dipasang di alas kayu, taffeta, maka perlu melepaskan skru dari papan. Dan kemudian keluarkan taffeta itu sendiri. Akibatnya, ceruk terbentuk di lantai, yang harus ditutup dengan mortar simen-pasir.
Penting! Mortar simen mengeras dalam sebulan, tetapi anda boleh mengebor lubang untuk alat tambahan dalam seminggu.

Semasa memasang tandas, tugas-tugas berikut diselesaikan: menyambung ke pembetung, menutup pangkal dan membetulkannya dengan kuat di lantai
Sekiranya saluran keluar ditutup dengan grout, ia boleh pecah dengan pahat atau tukul. Prosesnya harus dilakukan dengan berhati-hati agar tidak merosakkan saluran keluar besi tuang itu sendiri. Untuk mengelakkan bau yang tidak menyenangkan dari pembetung merebak ke seluruh ruangan, lubang harus ditutup dengan palam.
Sekiranya tandas dipasang dengan lem mastic, sudah cukup untuk melonggarkan meterai dengan pisau pembinaan dan memukul mangkuk di hadapannya dengan betul. Seterusnya, anda perlu mengeluarkan pelepas dari manset.
Tandas: cara memasang peranti. Kaedah pemasangan
Pilihan pemasangan tandas, video akan menunjukkan urutan tindakan dengan jelas, bergantung pada jenis peranti dan ciri reka bentuknya. Peranti berdiri lantai dianggap jenis peralatan yang paling biasa. Mereka dipasang di lantai setelah semua kerja pengerjaan selesai. Urutan tindakan bergantung pada varian pemasangan tandas lantai.
Pemasangan mangkuk tandas ke lantai boleh dilakukan secara terbuka atau tertutup. Pilihan pertama melibatkan pemasangan produk menggunakan pengikat luaran khas yang disertakan dengan peranti. Kaedah kedua lebih memakan masa. Pemasangan tandas dilakukan menggunakan pemasangan dalaman, yang membolehkan anda mendapatkan penampilan alat yang lebih estetik.

Memperbaiki tandas ke lantai dengan cara terbuka tidak begitu estetik seperti dalaman, tetapi lebih mudah untuk memasangnya
Tandas yang dipasang di dinding dipasang pada ketinggian tertentu di atas permukaan lantai dengan menggunakan struktur-pemasangan khas, di mana sistem itu sendiri terpasang. Pemasangan peranti dilakukan sebelum memulakan kerja penamat
Pilihan pilihan pemasangan juga bergantung pada cara tandas disambungkan ke paip pembetung. Tandas dengan outlet mendatar disambungkan ke sistem kumbahan pada sudut tepat. Peranti dengan alur serong disambungkan pada sudut 45 darjah. Soket pembetung untuk menyambungkan peranti dengan soket menegak terletak di lantai.
Sebelum meneruskan pemasangan tandas, anda harus menyediakan pangkalannya. Untuk peranti yang berdiri di lantai, mestilah rata.
Pilihan untuk menyambungkan tandas ke pembetung
Untuk menyambungkan tandas ke sistem kumbahan, anda boleh menggunakan salah satu penyambung berikut:
- paip kipas;
- paip cawangan plastik;
- eksentrik;
- kekaburan.
Segala konfigurasi boleh dibuat menggunakan kelengkapan plastik. Semasa memasang elemen penghubung, adalah mustahak untuk menggunakan penutup getah. Untuk mendapatkan sambungan yang ketat dan boleh dipercayai, disarankan untuk menggunakan sealant.
Artikel berkaitan:
Reka bentuk bilik mandi digabungkan dengan tandas: gambar dalaman dan penyelesaian menarik
Idea untuk hiasan. Pilihan bahan penamat. Nuansa perancangan dan pencahayaan. Petunjuk berguna.
Paip sisa paling kerap digunakan untuk pembuangan mendatar. Perlu diingat di sini bahawa suar paip pembetung dan saluran keluar mangkuk tandas semestinya sesuai satu sama lain, kerana alat ini tidak akan berfungsi untuk menggerakkan peranti.
Sekiranya sambungan ke saluran keluar pembetung dibuat menggunakan kerah eksentrik, pelekat mungkin tidak boleh digunakan, kerana reka bentuk bahagiannya membuat sesak yang diperlukan. Bahagian keluaran eksentrik dimasukkan ke dalam saluran pembuangan. Penting di sini untuk memilih diameter bahagian yang betul. Hujung eksentrik yang lain diletakkan di outlet tandas. Reka bentuk penyambung ini membolehkan tandas diganti jarak pendek berbanding dengan riser.
Pilihan yang paling popular dan paling mudah untuk menyambungkan riser ke tandas adalah menggunakan corugation, yang boleh digunakan untuk semua jenis tandas. Bagaimana cara memasang corak di tandas? Jalur sealant silikon bergelombang digunakan pada salah satu tepi coragasi. Bahagian ini dimasukkan ke dalam saluran pembuangan. Prosedur yang sama dilakukan dengan pinggir lain yang bergelombang, yang diletakkan di leher mangkuk tandas. Sendi ditekan dengan jari.
Kaedah memasang tandas lantai
Terdapat tiga cara memasang tandas dengan tangan anda sendiri, video dengan jelas menunjukkan urutan tindakan masing-masing:
- pemasangan di pangkalan kayu;
- pemasangan dowel;
- pemasangan pada gam.
Memasang tandas di atas dowel dianggap sebagai pilihan yang paling biasa. Kaedah ini biasanya digunakan untuk memasang produk di atas jubin. Sebelum pemasangan, anda harus menyediakan asasnya, yang mesti rata rata. Jubin lantai mesti dipasang sebelum pemasangan. Ini adalah pilihan paling anggaran ketika memutuskan berapa kos memasang tandas. Bagaimanapun, kos hanya bergantung pada kos peranti.
Pemasangan tandas dengan gam hanya dilakukan pada asas yang licin. Untuk menyelesaikan pemasangan, anda mesti menggunakan pelekat berkualiti tinggi, yang boleh menjadi gam silikon, resin epoksi dengan pengeras atau pengedap cecair. Langkah pertama adalah penandaan: tandas digariskan sepanjang kontur.Tapak pemasangan dibersihkan dari kotoran. Untuk lekatan gam dan permukaan yang lebih baik, disarankan untuk memolesnya dan menghilangkannya. Berdasarkan arahan, pelekat disediakan. Ia digunakan pada garis besar yang ditandai di pangkalan dan di bahagian bawah tandas. Peranti dipasang dan ditekan ke lantai.
Nasihat berguna! Diperlukan sekurang-kurangnya 12 jam sehingga pelekat kering sepenuhnya, di mana tandas tidak boleh digunakan.
Bagaimana memasang mangkuk tandas di rumah persendirian di lantai kayu? Untuk melakukan ini, gunakan kaedah memasang peranti di pangkalan kayu, taffeta. Ia adalah bongkah kayu dari kayu keras dengan ketebalan 2.8-3.2 cm.

Memasang mangkuk tandas di lantai kayu boleh dimiliki oleh guru baru, yang utama adalah membiasakan diri dengan semua selok-belok kerja dan memilih kaedah pemasangan yang optimum
Nasihat berguna! Bahan kerja mesti dirawat dengan minyak biji rami agar tidak busuk.
Untuk mengikat taffeta ke lantai dengan selamat, sauh harus dipasang di atasnya, yang harus menonjol 2-3 cm di atas permukaan papan. Selanjutnya, ceruk dibuat di lantai, yang dipenuhi dengan mortar simen. Taffeta dibalik dengan sauh yang menonjol ke bawah dan tertanam di mortar simen. Kayu hendaklah rata dengan lantai. Pemasangan tandas hendaklah dilakukan setelah simen kering sepenuhnya.
Peranti paip diletakkan di atas taffeta dan dipasang di atasnya dengan skru, di bawah penutup gasket getah diletakkan. Untuk memudahkan skru masuk dan keluar, disarankan untuk melincirkannya dengan gris atau grafit.

Semasa memasang mangkuk tandas ke lantai dengan cara terbuka, semua pengikat dapat dilihat dari luar struktur, yang mempermudah pemasangannya
Nasihat berguna! Anda boleh menggunakan tikar getah lama atau sepotong linoleum dan bukannya sekeping kayu.
Cara memasang mangkuk tandas di atas jubin dengan dowel
Memperbaiki tandas dengan dowel boleh dibuka atau ditutup. Kaedah pemasangan terbuka melibatkan penggunaan pengikat tandas luaran dengan bantuan bolt khas, yang dimasukkan ke dalam mangkuk tandas. Pertama sekali, anda harus menentukan lokasi peranti, dengan mengambil kira lokasi semua komunikasi bekalan. Peralatan diletakkan di atas jubin dan semua lubang ditandakan.
Nasihat berguna! Untuk membuat tanda setepat yang mungkin, pegang pensil dengan tegak menegak.

Untuk memasang tandas di atas jubin menggunakan dowel, lubang digerudi dengan gerudi dengan kedalaman yang diperlukan, bergantung pada ukuran pengikat yang dibeli
Tempat bertanda harus digerudi untuk pemasangan dowel lebih lanjut. Anda harus segera menggunakan gerudi kaca agar tidak merosakkan jubin rapuh, dan kemudian anda perlu menggunakan gerudi konkrit agar tidak merosakkan yang pertama. Lubang harus bebas dari habuk. Untuk kalis air tambahan, ia mesti diisi dengan silikon. Seterusnya, dowel pemasangan dimasukkan.
Tandas mesti dipasang di tempatnya, sebelum ini melincirkan kontur pangkal dengan silikon untuk membuat penebat kelembapan yang baik. Pada lubang yang disiapkan, perlu memasang sesendal pengikat, di mana baut pemasangan disekat ke mana palam dipasang. Tanggalkan lebihan silikon dengan spatula getah sebelum mengeras. Seterusnya, tangki tandas dipasang. Cara memasang peranti dapat dilihat secara terperinci dalam video yang terdapat di Internet. Kemudian anda perlu menyambungkan peranti ke komunikasi.
Bagaimana memasang mangkuk tandas di rumah persendirian dengan tangan anda sendiri dengan cara tertutup? Seperti pada versi sebelumnya, sediakan dahulu tapak pemasangan dengan mengira jarak untuk selang dan paip dengan betul. Pendakap tandas mesti dipasang terlebih dahulu. Peranti paip dipasang di tempat tertentu dan digariskan di sepanjang kontur dengan penanda yang menunjukkan titik lampiran.Lubang digerudi ke mana dowel diletakkan. Kepada mereka dengan bantuan bolt khas, perlu memasang ikat dalaman.

Memasang mangkuk tandas di atas jubin menggunakan dowel dengan cara tersembunyi adalah lebih sukar, tetapi hasil akhirnya kelihatan lebih menyenangkan secara estetik.
Seterusnya, tandas disambungkan ke komunikasi yang diperlukan. Gunakan pita fum untuk menutup sambungan paip. Setelah menyambungkan tandas ke sistem bekalan air dan pembetungan pada badan peranti, kencangkan baut pada pengikat dengan teliti.
Penting! Sekiranya sistem pemanasan bawah lantai dipasang di bilik mandi, dilarang memasang tandas secara tertutup.
Video "Cara memasang mangkuk tandas di apartmen dengan tangan anda sendiri" akan membantu anda mengkaji ciri kaedah pemasangan.
Memasang tandas yang digantung di dinding
Terdapat dua cara untuk menyelesaikan persoalan bagaimana memasang tandas yang digantung di dinding. Pilihan pertama melibatkan pemasangan peranti pada asas konkrit, yang kedua - pada pemasangan logam.

Di tandas yang digantung di dinding, sistem pembilasan berfungsi jauh lebih baik kerana ciri reka bentuknya, di samping itu, dalam sistem seperti itu terdapat butang double flush, yang membolehkan anda membuang lebih sedikit air
Memasang tandas yang dipasang di dinding dengan cara pertama bermula dengan penandaan. Lubang digerudi di dinding untuk memasang batang untuk memasang mangkuk tandas. Seterusnya, batang kayu dipasang, papan yang dipasang tegak tegak dan saling melekat dengan skru mengetuk sendiri. Di bahagian tengahnya, dua lubang juga dibuat. Kemudian gandingan dipasang untuk mengalirkan air.
Lem digunakan pada lubang di dinding dan batang dimasukkan, yang harus keluar dari panel bekam dengan tegak secara mendatar. Rongga dipenuhi dengan konkrit. Setelah padat, formwork dikeluarkan. Dengan bantuan pendaratan, tangki saliran disambungkan ke peranti. Corugasi diperbaiki dengan sealant silikon. Tandas digantung pada batang dan dijepit dengan mesin basuh plastik dan kacang. Akhirnya, tangki suspensi disambungkan dan ujian pembuangan dilakukan. Seluruh proses dapat dilihat dengan jelas dalam video "Bagaimana memasang mangkuk tandas yang digantung di pangkalan konkrit."
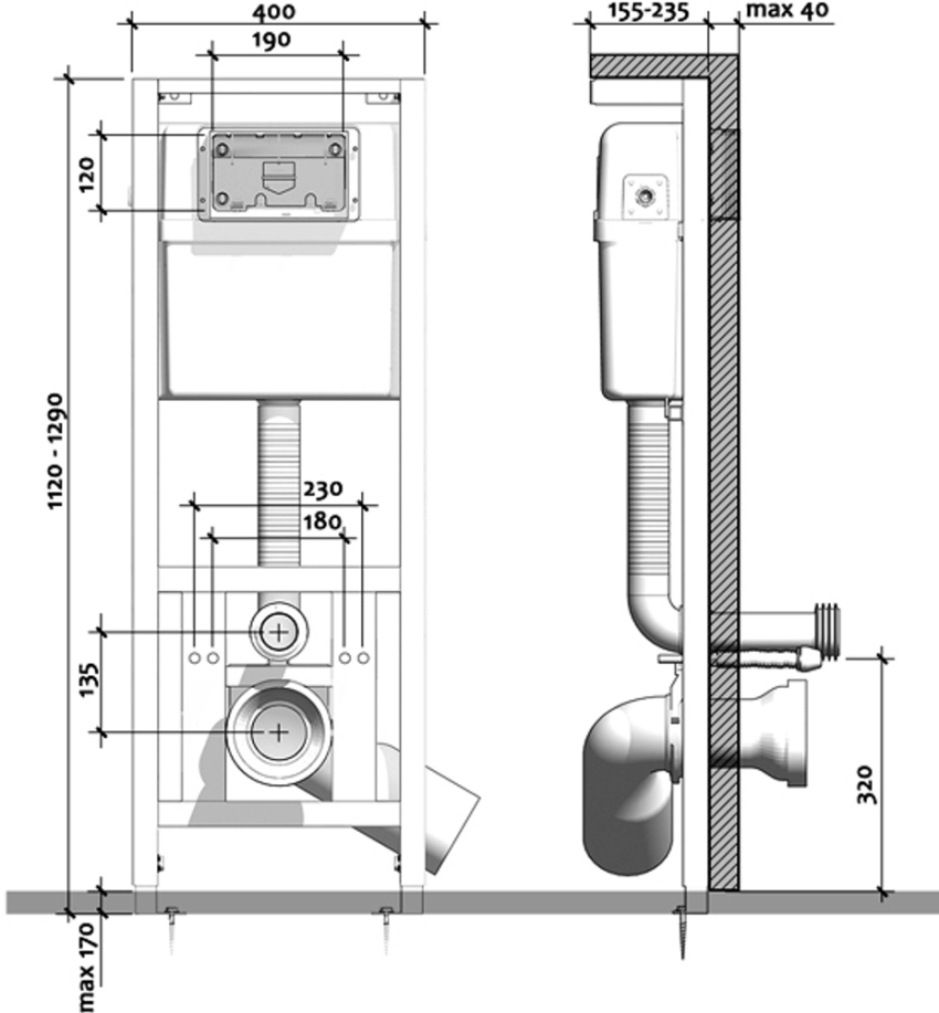
Cara memasang pemasangan tandas
Penangguhan tandas boleh dipasang pada pemasangan, yang termasuk dalam pakej. Ia adalah bingkai logam yang dipasang di dinding, dan mangkuk tandas digantung di atasnya.
Salah satu yang paling popular adalah pemasangan Geberit, pemasangannya dilakukan mengikut arahan. Rangka dipasang secara menegak dan dipasang pada dinding dan lantai menggunakan pengikat khas. Dengan bantuan hentian bawah, bingkai disesuaikan dengan ketinggian, dan bahagian atas membantu mengatur jarak yang sama dari dinding.
Penting! Pusat pemasangan hendaklah terletak di atas tengah saluran pembetung.
Apabila bingkai dipasang, anda boleh meneruskan pemasangan di tempat yang sesuai dengan arahan elemen penyambung, seperti gandingan dan paip. Seterusnya, anda harus memasang batang logam di soket yang sesuai yang akan memegang mangkuk tandas. Pada jarak yang diperlukan, paip pembetung dilanjutkan dan pendakap dipasang pada kedudukan tertentu. Kemudian anda perlu menyambungkan air ke tangki menggunakan paip beralun. Sambungan dijamin dengan kacang kesatuan. Akhirnya, anda perlu meletakkan penutupnya semula dan pemasangannya sudah siap.
Untuk menutup pemasangan, anda boleh memasang dinding palsu dari eternit, kepingannya dilekatkan pada profil yang dipasang dan bingkai pemasangan. Selepas hiasan permukaan permukaan dinding, mangkuk tandas digantung pada batang logam. Alur keluarnya dipasang dengan kemas ke soket plastik. Pada akhir proses, pasang panel hiasan untuk peranti saliran dengan butang.Anda boleh mengetahui lebih lanjut mengenai pemasangan pemasangan geberit dalam video yang terdapat di laman web khusus.

Pemasangan menjimatkan ruang dan menyembunyikan longkang: semua paip dan komunikasi tidak dapat dilihat dan diletakkan di dinding
Sebelum meneruskan pemasangan tandas dengan tangan anda sendiri, anda harus mengkaji secara terperinci semua kehalusan masalah ini. Kemajuan kerja bergantung pada jenis produk dan cara pemasangannya. Mematuhi arahan akan membolehkan anda melakukan pemasangan dengan cekap dan boleh dipercayai, menghasilkan produk kebersihan yang tahan lama dan penampilan bilik mandi yang estetik. Sekiranya pakar terlibat, anda harus mengetahui berapa kos memasang tandas. Harga perkhidmatan mungkin berbeza.